Применение с компрессорами BITZER
Моторы для прямого пуска по схеме «звезда» или «треугольник» (моторы звезда или треугольник, Y или Δ моторы) используются в некоторых небольших компрессорах, они например как стандарт в:
- поршневых компрессорах 2KES .. 4BES, 2NSL .. 4CSL, 2MME .. 4DME, 2MTE .. 4KTE
- спиральных компрессорах (внутреннее соединение звездой, каждый имеет только одно номинальное напряжение - для других сетей доступны моторы со спец. напряжением)
Подходящие моторы BITZER для прямого пуска от сети звездой или треугольником
Для прямого пуска при подключении звездой в принципе подходят те моторы, что отмечены в Технической информации KT-410 или ST-410 с кодом мотор "..S" и подключением мотора "Y":
Диапазон напряжения | Номинальное напряжение | Код мотора | Подключение мотора | Номинальное напряжение | Диапазон напряжения |
|---|---|---|---|---|---|
50 Hz | 60 Hz | ||||
500-550 | 500 | 50S | Y | 575 | 575-660 |
Для прямого пуска при подключении треугольником в принципе подходят те моторы, что отмечены в Технической информации KT-410 или ST-410 с кодом мотора "..D" и подключением мотора "∆":
Диапазон напряжения | Номинальное напряжение | Код мотора | Подключение мотора | Номинальное напряжение | Диапазон напряжения |
|---|---|---|---|---|---|
50 Hz | 60 Hz | ||||
180-200 | 200 | 20D | ∆ | 200 | 200-230 |
Для данного компрессора на наклейке на крышке клеммной коробки указаны возможные методы пуска.
Пусковой ток при прямом пуске по схеме звезда или треугольник
Пусковой ток приведенный в Bitzer Software относится к измеренному пусковому току, при заблокированном роторе трехфазного мотора (среднее значение токов на L1, L2 и L3, измеренное одновременно через 4 s). Этот пусковой ток (заблокированный ротор) относится к RMS значению (среднеквадратичное значение): Для его расчета пиковое значение соответствующей переменной (здесь ток) делится на √2.
Если мотор запускается напрямую в звезду или треугольником, это максимальные ожидаемые пусковые токи. Однако первая измеренная амплитуда может быть больше из-за больших дисбалансов.
Информация в Bitzer Software
Если конкретный компрессор выбран в Bitzer Software, доступные моторы отображаются в разделе «Электропитание» — «Напряжение питания» в соответствии с указанной частотой сети (дополнительные моторы для Северной Америки (UL) в разделе «60Hz UL»). Предварительно подобран стандартный мотор.
Подбор соответствует спецификациям в Технической информации по кодам моторов:
Всю дополнительную информацию о моторе можно найти во вкладке «Технические данные» в разделе «Данные мотора»:

Схема подключения в клеммной коробке компрессора
ПРЕДУПРЕЖДЕНИЕ
Опасность поражения электрическим током!
Перед выполнением любых работ в клеммной коробке: Выключите главный выключатель и заблокируйте его от повторного включения!
Закройте клеммную коробку перед повторным включением!
В крышке клеммной коробки компрессоров BITZER на клейкой этикетке показаны возможные методы пуска и соответствующее подключение фаз сети к контактам мотора. Для прямого пуска может потребоваться установка входящих в комплект перемычек. Подробности:
- KB-100: Инструкция по эксплуатации Полугерметичные поршневые компрессоры
Принципиальные схемы подключения
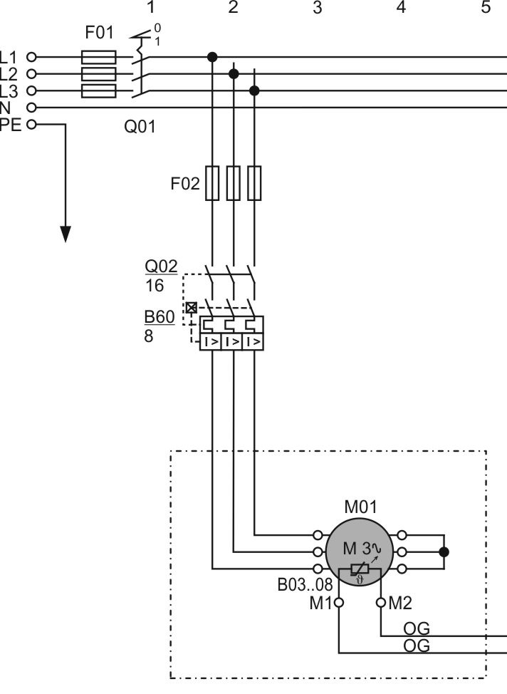
На принципиальной схеме подключение с прямым пуском при подключении звездой изображается, например, так:

Q02: главный контактор
M01: мотор
B03..08: датчики температуры в обмотке мотора
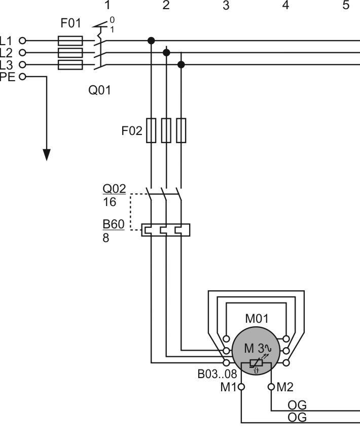
Прямой пуск при подключении треугольником изображается, например, так:

Q02: главный контактор
M01: мотор
B03..08: датчики температуры в обмотке мотора
Принципиальные схемы подключения компрессоров BITZER:
- AT-300: Принципиальные электрические схемы для оборудования BITZER